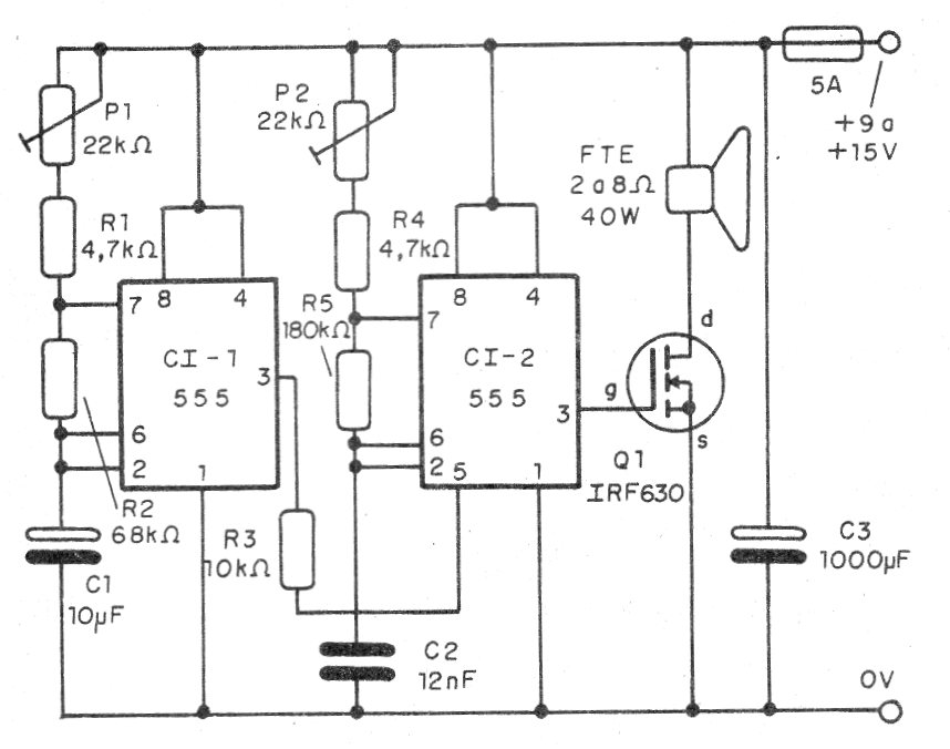
El circuito presentado produce el sonido de las sirenas de la policía inglesa con excelente volumen en el altavoz de rendimiento. El circuito es simple de montar y admite alternativas para la etapa de potencia.
Lo que tenemos son dos osciladores con el 555, siendo un responsable de la modulación y el otro responsable por el tono final.
La señal del circuito es amplificada por un MOSFET de potencia, pero se puede utilizar un transistor NPN de potencia como el BD135 o TIP31 con una resistencia de 1 k en serie con la base.
En cualquier caso, el transistor debe estar dotado de un disipador de calor apropiado.
Los ajustes, que permiten llegar al sonido deseado, compensando las tolerancias de los componentes, se hacen en los dos trimpots.
La alimentación se puede hacer con tensiones de 9 a 12 V para el caso de FET y de 6 a 12 V para el caso de transistores bipolares.
En la figura 1 tenemos el diagrama completo de la sirena.
En la figura 2 tenemos la placa de circuito impreso recomendada para el montaje.
Los resistores son de 1/8 W y los capacitores electrolíticos deben tener tensiones de trabajo de 16 V o más.
Para mayor rendimiento se recomienda un altavoz de al menos 10 cm del tipo con imán pesado.
Para probar y utilizar, basta con conectar el circuito a la alimentación.
Si se utiliza fuente, debe tener al menos 2 A de capacidad de corriente.
Lista de material
CI-1, CI-2 - 555 - circuitos integrados
Q1 - IRF640 o cualquier equivalente - ver texto
P1, P2 - 220 k ohms - trimpots
R1, R4 - 4k7 ohms - resistores - amarillo, violeta, rojo
R2 - 22k ohms - resistor - rojo, rojo, naranja
R3 - 10 k ohms - resistor - marrón, negro, naranja
R5 - 180 k ohms - resistor - marrón, gris, amarillo
C1 - 10 uF - electrolítico
C2 - 12 nF - poliéster o cerámico
C3 - 1 000 uF - electrolítico
FTE - 4 ó 8 ohms - Altavoz - ver texto
F1- 2 A- fusible
Varios:
Placa de circuito impreso, caja para montaje, radiador de calor para el transistor, hilos, soldadura, etc.





