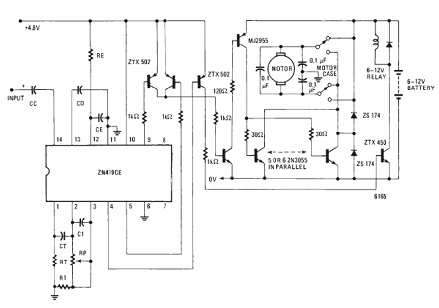
Este circuito es de una Electronics Experimenter Special projects de 1981. El circuito utiliza un circuito integrado especial de la época y la potencia depende de los transistores de salida.
En la figura 1 tenemos un órgano electrónico de juguete que puede tanto servir para divertir a los niños...
La acción rápida de conmutación del 4093 ayuda a obtener un circuito de interruptor nocturno que no se...
Girando un pequeño motor con la ayuda de un volante, producimos un sonido similar al de una sirena...