Este proyecto simple con finalidad didáctica fue publicado en 1976, pero todavía es actual por los componentes usados. Sólo podemos indicar cómo modernizar la sustitución de las lámparas por LEDs en serie con resistores de 330 ohms a 1k, según el brillo deseado.
Este tipo de proyecto es dedicado al modelista que, aun sin conocer electrónica profundamente desea aprender sus rudimentos y utilizar sus recursos en el montaje de interesantes equipamientos que hacen más realistas sus modelos.
De hecho, la simplicidad de este circuito nos permite incluirlo en la sección de aficionados, aún no familiarizados con las técnicas de montaje. El número de componentes reducido, su bajo costo, permiten su realización sin mayores problemas, bastando que el lector disponga de algunas herramientas comunes y de un soldador.
Como esta sección tiene por finalidad justamente permitir que incluso los que poco o nada entiendan de montajes electrónicos puedan ejecutar el proyecto y con ello iniciarse en este "hobby", la descripción del proyecto será bastante detallada, principalmente en lo que se refiere a las técnicas de el montaje.
EL CIRCUITO
El semáforo electrónico que describimos consiste en un circuito que automáticamente, a intervalos regulares, conmuta dos lámparas, una roja y una verde, o un par de ellas. Las lámparas o diodos emisores de luz (LED) pueden permanecer encendidas por intervalos de 10 a 50 segundos, según los valores de los componentes usados, sobre lo que daremos informaciones en la ocasión oportuna.
Prácticamente sin modificaciones en el circuito básico, pero tan sólo en la conexión de las lámparas, podremos usar el mismo semáforo con tensiones de alimentación comprendidas entre 3 y 12 Volts, con una corriente máxima del orden de 200 mA lo que hará posible la conexión de hasta 4 lámparas de cada color en el mismo circuito.
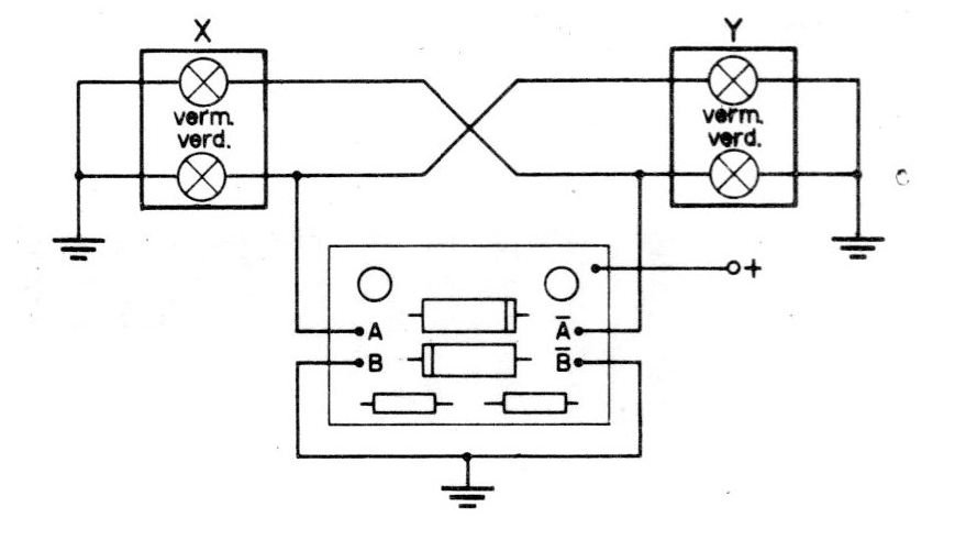
El circuito básico, que describimos permite la alimentación de 4 lámparas de 50 mA © 6 V en serie, lo que posibilita la conexión en circuitos de 12 Volts, tensión esta usada en los autoras y ferrocarriles miniatura. Las lámparas se conectan de tal forma que siempre hay una verde y una roja encendidas, abriendo la señal hacia una vía y cerrando el tráfico a la otra (figura 1).
El número de lámparas, para este caso, debe limitarse a 4 por rama, lo que permite que el mismo circuito alimente, por ejemplo, 4 semáforos sincronizados en una ciudad miniatura, con bastante holgura para los transistores (figura 2).

La cantidad de componentes utilizados es bastante pequeña (sólo 6) y su montaje se puede hacer en una placa de cableado impresa o en un puente de terminales, como sugieren las ilustraciones.
Para el caso de la alimentación de LED, que se pueden encontrar ya en los colores verde y rojo, como la corriente de alimentación es menor, un número mayor de semáforos puede ser controlado desde el mismo circuito. El LED verde, debemos alertar al lector, es mucho más caro que el LED rojo cuyo costo es del mismo orden de las lámparas incandescentes comunes (figura 3).

(*) Eso en 1976.
COMO FUNCIONA
Un transistor funciona como un interruptor que puede ser accionado por un color rente bastante débil. Así, si una pequeña corriente es forzada a circular a través de su base, una corriente proporcionalmente mayor circulará a través de su colector.
La intensidad de la corriente de colector dependerá de la intensidad de la corriente de base y del tipo de transistor usado. Normalmente, la ganancia de corriente, como se llama la relación entre las dos corrientes, es del orden de 20 a 500. Podemos decir que si un transistor tiene en su circuito de colector una lámpara, es decir, si se conecta en serie con una lámpara, puede funcionar como un interruptor accionado externamente por una corriente que sea "forzada" a través de su base.
El transistor se conectará cuando la corriente se establezca en su base, y se apagará cuando la corriente se interrumpe en su base. Un capacitor es un componente que almacena una carga eléctrica, es decir, puede ser "cargado" con energía eléctrica cuando se conecta a una fuente de alimentación una pila, por ejemplo.
Cuando conectamos un capacitor a un circuito, se puede cargar a una velocidad que dependerá de su capacidad, es decir, de la cantidad de cargas que puede almacenar.
Durante esta carga circulará una corriente que durará hasta el instante en que el capacitor esté cargado. Para descargar el capacitor bastará que se cortocircuite sus dos terminales (figura 5).

El circuito multivibrador astable o inestable, que es la base de nuestro semáforo, funciona aprovechando las dos propiedades descritas de los transistores y de los capacitores.
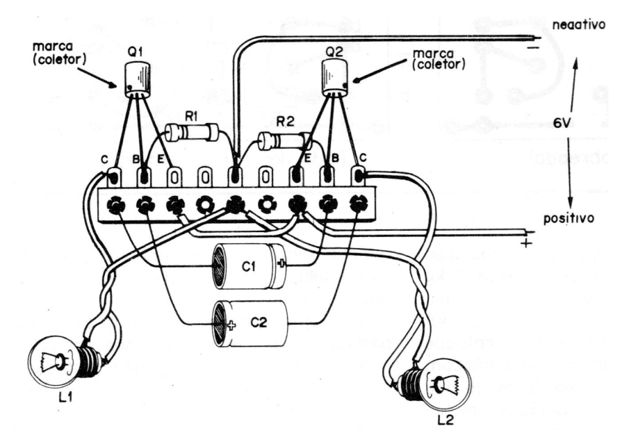
Se utilizan básicamente dos transistores (Q1 y Q2) y dos capacitores (C1 y C2) conectados de tal modo que, en cada instante, sólo uno de los transistores puede permitir la circulación de corriente a través de su colector. Así, si en los colectores de los transistores se han conectado lámparas, en cada instante sólo una de ellas podrá estar encendida. Cuando una apagar la otra obligatoriamente se encender y viceversa.
Para una conmutación de las lámparas en período regular, es decir, hacer que los estados de conducción y no conducción de los transistores sean cambiados, aprovechamos justamente el tiempo de carga y descarga de los capacitores. (figura 6)
Así pues, mientras que uno de los capacitores se carga sólo un transistor conduce. A continuación, este capacitor se descarga y el otro comienza a cargarse cuando entonces los estados de conducción de los transistores son cambiados, es decir, una de las lámparas apaga y la otra se enciende.
El circuito permanecerá en este ciclo de conmutación indefinidamente a una velocidad que depende de los valores de los capacitores y de los resistores conectados a las bases de los transistores que dosifican las corrientes de carga. Cuanto mayores sean los capacitores, o sea, cuanto mayores sean sus capacitancias, más lento será el ciclo de operación del semáforo.
El lector podrá, por lo tanto, cambiar la capacitancia de C1 y C2, obteniendo ciclos diferentes de operación para el semáforo. Cuando la adquisición de los capacitores podrá entonces comprar unidades de diversos valores que experimentará hasta obtener los efectos deseados.
HERRAMIENTAS PARA EL MONTAJE
Las herramientas utilizadas en el montaje de este semáforo son las que normalmente se encuentran en las bancadas de aficionados de la electrónica: el lector debe disponer de un destornillador pequeño, un alicate de corte, un alicate de punta y de soldador de pequeña potencia, como máximo 30 Watt, acompañado de una soldadura de buena calidad.
Para los trabajos de soldadura debe siempre usar soldadura 60/40 y mantener el hierro bien calentado con su punta estañada.
LOS COMPONENTES
Q1, Q2 - Los transistores usados para este montaje son del tipo 2SB75 o 2SB175 en función de los cuales hacemos las ilustraciones, pero prácticamente cualquier transistor equivalente a ellos pueden ser usados como el AC128, AC188, PB6004, respetando su conexión. La identificación de los terminales se realiza en función de la marca lateral que corresponde al terminal de colector. El terminal central corresponde a la base (B) y al terminal opuesto al emisor (E).
C1, C2 - Son capacitores electrolíticos de 220 a 1 000 uF (microfarads) para una tensión de funcionamiento mínima de 12 volts. Es importante observar que estos componentes están polarizados, es decir, tienen la forma correcta de ser conectados. Vea la identificación de sus terminales según el diseño.
R1, R2 - Son resistores de 15 k © 1/8 W. Estos componentes se pueden encontrar con facilidad en la mayoría de las casas de material electrónico.
L1, L2 - Las lámparas sugeridas para este montaje son del tipo Philips 7121D que operan con tensiones de 6 Volts y corrientes de 50 mA. Estas lámparas tienen una base roscada y pueden proporcionar una buena iluminación para el semáforo de juguete. Para el caso de LED prácticamente cualquier tipo servirá, debiendo sólo ser conectado en serie un resistor de limitación (figura 3).
MONTAJE
Como normalmente se usa en este caso, el montaje debe ser hecho en un panel de hilado impreso. De manera simplificada podemos decir que un panel de hilado impreso consiste en una base de fibra o fenolite en que las conexiones son tiras de cobre finísimas impresas en el propio material. La confección de un panel puede resumirse de la siguiente manera:
a) Adquiere una placa de hilado impresa virgen en las proporciones deseadas y perclorurouro para su preparación.
b) La placa de hilatura impresa tiene un lado de cobre y otro no. Después de limpiar el lado cobre, corte en el tamaño dado por el dibujo (figura 6) y con esmalte diluido o símbolos autoadhesivos elabore las conexiones como se muestra en la misma figura abajo.
c) Prepare el percloruro disolviendo en agua tibia. Para la obtención de una buena solución que servirá para la preparación de muchos otros circuitos, disuelva 1 kg de percloruro en 2 litros de agua tibia.
d) Coloque un poco de la solución en una bandeja de plástico o vidrio y coloque la placa de circuito impreso preparada con el lado de cobre hacia abajo para que flota en el percloruro. Se deja en baño durante 20 a 30 minutos.
e) Después de ese período, retire la placa y verifique si el percloruro ha disuelto el cobre en las áreas no cubiertas por el esmalte o los símbolos. Si queda algún mancha de cobre deje la placa en la solución por algunos minutos más.
f) Una vez corroída, retire la placa de la solución, lave en agua limpia y luego retire el esmalte o los símbolos con algodón embebido en acetona. Las conexiones cubiertas deben aparecer perfectas.
g) Una capa de barniz se puede pasar sobre la placa para su protección.
h) La perforación para el paso de los terminales de los componentes puede efectuarse con una broca de 0,8 o 1 mm de diámetro.
Sin embargo, si el reproductor prefiere, puede utilizar otra técnica de montaje. En este caso, el circuito no será tan compacto, pero su funcionamiento será perfecto si no se comete ningún error. Usamos en este caso un puente de terminales aislados con base para la soldadura de los componentes (figura 7).
En este caso, observe cuidadosamente los polos de los capacitores C1 y C2 y la posición de los transistores. No deje también que los hilos descascados se apoyen entre sí o en partes metálicas. Fije el puente de terminales sobre una base de madera para mayor seguridad.
CONEXIONES Y SUGESTILES
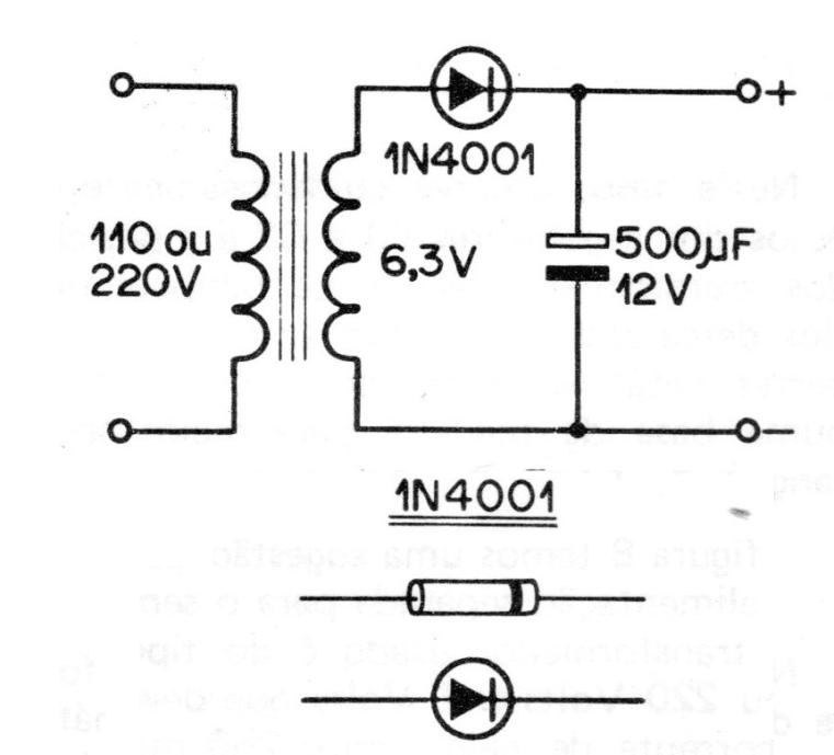
En la figura 8 tenemos una sugerencia de fuente de alimentación separada para el semáforo.

El transformador utilizado es del tipo de 110 o 220 Volts © 6 Volts que debe tener una corriente de al menos 250 mA de secundario.
En la figura 9 tenemos el proceso de conexión de dos lámparas en serie cuando el circuito tiene que ser alimentado por 12 volts.

Con respecto a las conexiones de las lámparas recomendadas que los hilos no tengan más de 3 metros de longitud, pues las pérdidas en el conductor podrán debilitar bastante el brillo de las lámparas.
NOTA
El mismo circuito puede accionar relés que controlan lámparas mucho más grandes o dispositivos de advertencia.







