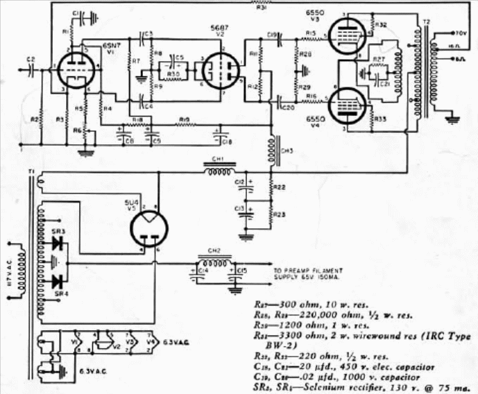
Este amplificador de 100 W es de una publicación de 1955. Los componentes críticos además de las válvulas son los choques de filtro y los transformadores. El circuito tiene salida en contrafase con excelente calidad de sonido. Los diodos pueden ser los 1N4004.





