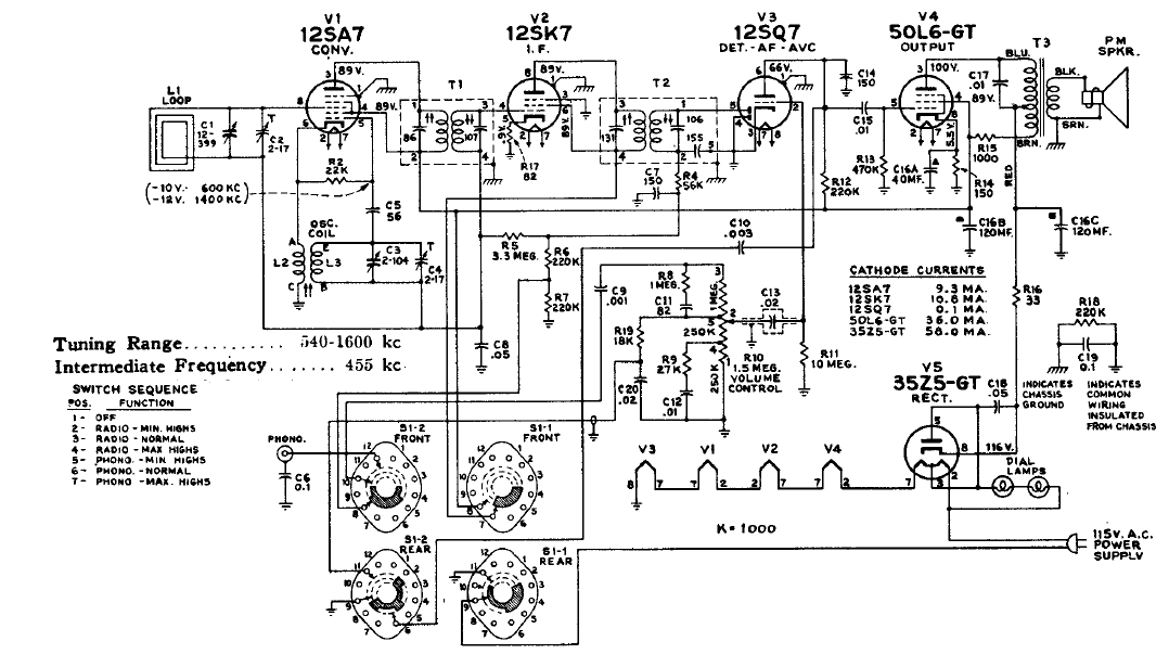
Este receptor de 5 válvulas poseía una llave selectora de modo de operación. El circuito es de un esquemario de la época observándose el uso de antena de cuadro y conexión de los filamentos en serie.
Este acoplador permite el disparo de una puerta o flip-flop TTL a partir de un SCR. La resistencia R...
Este circuito cambia la salida en 1 V para cada dB que la tensión de entrada cambia. Así, la tasa...
Este circuito se ha encontrado en una Popular Electronics de septiembre de 1992 La revista ya no...