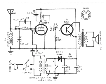
Este circuito fue encontrado en una traducción de publicación americana de 1963. En la versión original utiliza una antena de cuadro, pero podemos emplear una antena de ferrita formada por 100 espiras de hilo 28 en un bastón de 15 a 25 cm de longitud. El resistor de rejilla apagado en el escaneado de la imagen de 10 M ohms. El transistor puede ser el BD136 y el transformador de salida es del tipo encontrado en radios transistorizados. R2 ajusta el volumen y el capacitor variable se puede obtener en antiguos radios valvulados. El transformador de alimentación tiene un secundario de 12 V x 1,5 A.




