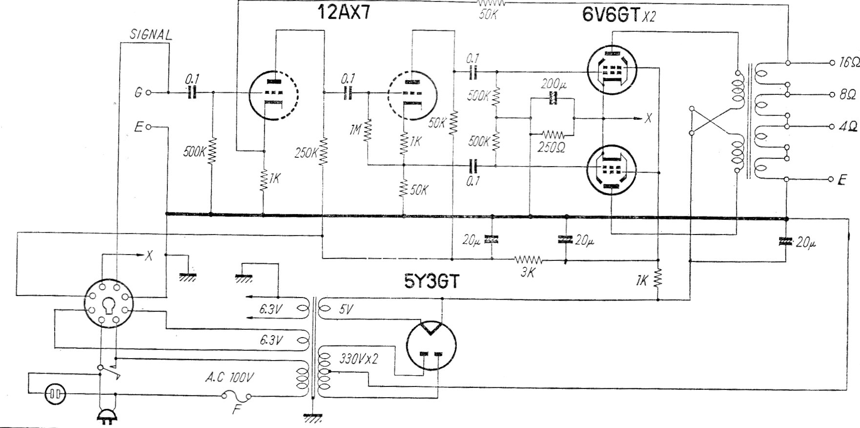
Este es el circuito de un amplificador comercial (modelo HF 10A-M) fabricado en Japón en los años 60 El circuito tiene un rango pasante de 20 a 20 000 Hz con 0,5% de distorsión. La fuente de alimentación se incluye en el dibujo.
Podemos utilizar capacitores electrolíticos de gran valor en circuitos de corriente alterna con la...
Este circuito apareció en la revista Radio Electronics de mayo de 1983. Está basado en el circuito...
Este circuito consta de un amplificador para la banda de onda media. Lo encontramos en una...