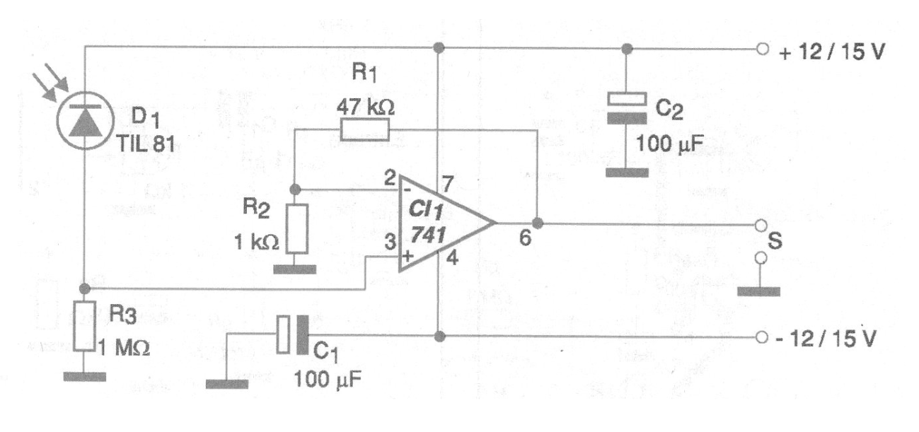
Este circuito puede servir para el desarrollo de un enlace óptico de audio o incluso digital de muy baja frecuencia. El sensor utilizado tanto puede ser un fotodiodo como un fototransistor. En ambos casos es conveniente utilizar una lente convergente y un tubo para obtener mayor sensibilidad y directividad.
La alimentación debe venir de fuente simétrica y la ganancia del circuito depende de R1. Podemos agregar un control de ganancia reemplazando esta resistencia por un potenciómetro de 470k. Si el enlace es para señales de audio, el cable de salida debe ser blindado.
En la figura 1 tenemos el diagrama completo del enlace.
En la figura 2 tenemos la placa de circuito impreso sugerida para el montaje.
Otros amplificadores operativos se pueden utilizar.
En algunos casos, se puede cambiar R3 en el rango de 220k a 4M7 para modificar la sensibilidad del circuito.
Lista de material
CI1 – 741 – Amplificador operacional
D1 = Fotodiodo – TIL81 o equivalente
R1 – 47k x 1/8 W – resistor
R2 – 1k x 1/8 W – resistor
R3 – 1 M x 1/8 W – resistor
C1, C2 – 100 uF x 16 V – capacitores electrolíticos
Vários:
Placa de circuito impresso, fuente simétrica, hilos, etc.





