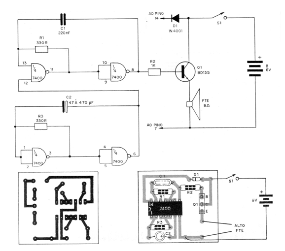
El proyecto que presentamos en este artículo es de una sirena intermitente que lleva sólo un circuito TTL del tipo 7400 (formado por 4 puertas NAND de dos entradas). Newton C. Braga
Lea más:
Este circuito integrado se conecta para formar dos osciladores de baja frecuencia, uno produciendo una señal de audio y el otro modulándolo.

La señal de audio obtenida con interrupciones que hacen que el sonido parezca al de una sirena se aplica a un transistor que lo amplifica antes de llevarlo al transductor final que es un pequeño altavoz.
Con el uso de un transistor de potencia como el BD135 directamente se puede obtener una señal de aproximadamente 1 W en un altavoz pequeño, lo que significa un buen volumen.
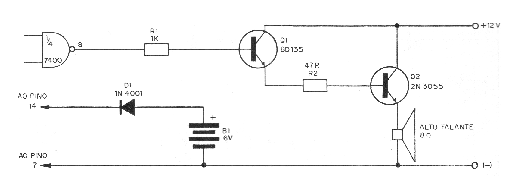
Si el lector desea más volumen puede optar por el circuito Darlington mostrado en la figura 2 en que con un transistor 2N3055 se puede tener una potencia sonora de varios watts.
En este caso, sin embargo, la etapa oscilante formada por el circuito integrado debe ser alimentada con 5 V mientras que el resto debe ser alimentado con tensión mayor, como por ejemplo 12 V, para obtener la potencia deseada.
La frecuencia de modulación de la sirena es determinada por el capacitor electrolítico, mientras que la tonalidad del sonido es determinada por el capacitor menor.
Ambos pueden tener sus valores cambiados según el rendimiento deseado por el lector.
El transistor de potencia 2N3055 debe montarse en un disipador de calor.
El montaje del circuito se puede realizar en una pequeña placa de circuito impreso, debiendo el lector observar la posición del integrado y la polaridad del capacitor electrolítico.
El altavoz debe soportar la potencia del circuito y tener una impedancia de 8 ohmios.




