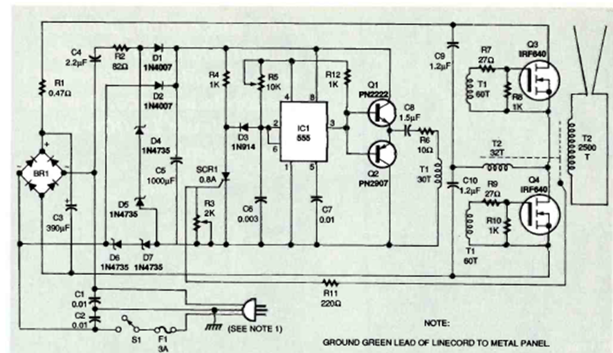
La escalera de Jacob es un dispositivo de efectos de alta tensión en el que una chispa pasa entre dos conductores en V, desapareciendo al final y comenzando un nuevo ciclo. El circuito que se muestra es de Electronics Now de diciembre de 1995;
Este circuito se encontró en la revista Radio Electronics de enero de 1959. El transistor de...
Encontrado en la documentación de la década de 1980, este circuito utiliza un foto-Darlington. Debe haber un...
Este circuito se utiliza en un sistema de detección LÁSER que evita ecos de distancias cortas en...