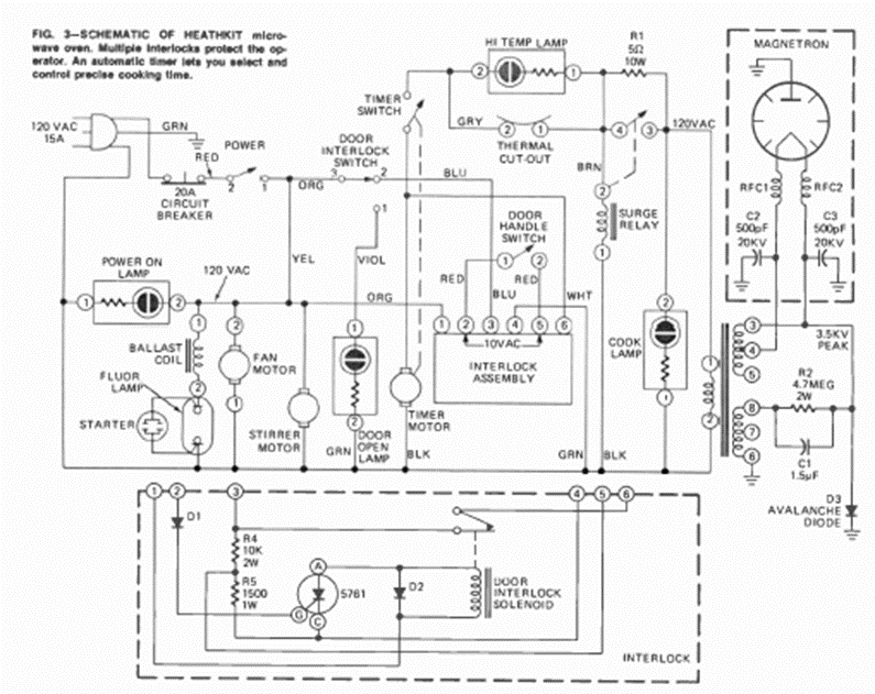
Este es el circuito típico de un viejo horno microondas. Lo sacamos de una revista de Radio Electrónica de agosto de 1973, de un artículo que enseñaba a hacer reparaciones.
Los circuitos de alta frecuencia, como los que operan con señales de FM, son críticos no debiendo...
El circuito presentado en la figura 1 hace encender un LED blanco de alto rendimiento cuando falta luz,...
Con este oscilador podemos obtener una señal de 10 W de potencia en la frecuencia de 100kHz, El...