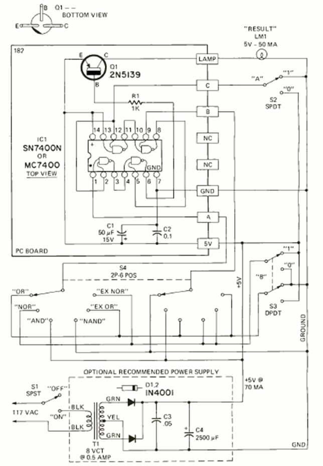
Este circuito lo encontramos en la revista Radio Electronics de mayo de 1972. Su finalidad es enseñar lógica utilizando circuitos integrados de la familia TTL. Se incluye fuente de alimentación de 5V.
Este pequeño radio para la banda AM utiliza cuatro transistores con un amplificador complementario para...
Este relé de luz o sobre, según las posiciones del LDR y de P1 es extremadamente sensible, pues utiliza...
Este circuito se puede utilizar en el coche, para mantener la luz de cortesía encendida después de la...