Falta de sincronismo horizontal
Este artículo es de un libro de 1986, época en que sólo había televisores analógicos con cinescopios. Así, los siguientes procedimientos de datos sólo son válidos para este tipo de aparato. Son importantes si el lector pretende recuperar un viejo televisor de este tipo, para usarlo con viejas videocintas o cámaras de la época. La imagen queda "torcida" como muestra la figura 1.

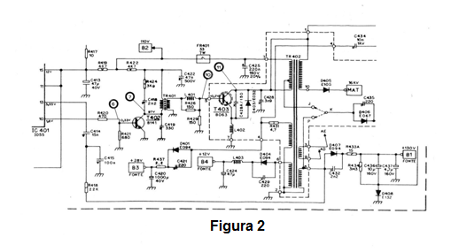
Por el diagrama de la figura 2 vemos que el sector responsable del Sincronismo horizontal se centra en IC401.

El primer paso en el análisis del circuito es verificar la presencia de la señal de sincronismo en el pin 10 de IC401 o bien en la base de T402. Si la señal está presente, debemos sospechar del propio transistor T402, verificando si está en buenas condiciones. Para ello debemos medir las tensiones en sus terminales.
En la base debemos encontrar 0,33 volts, en el emisor 0 volt, dispensando medida por estar aterrado y finalmente en el colector 97 V. Percibe al lector que este es un transistor de potencia que trabaja en un buen radiador de calor, excitando T403 que es la salida final de alta potencia para el transformador TR402.
Si el transistor T403 está en buenas condiciones, pasamos a T403 que de alta potencia y alta tensión. En la base debemos encontrar - 0,2 volts, en el colector la forma de onda consiste en un pico de 800 volts de amplitud. Si encuentra alguna anormalidad, antes de cambiar el transistor compruebe los componentes asociados como D403, R429, R426, L402, FR401 que funciona como una protección, quemándose en caso de corto en el transistor.
El + B de este paso es de 110 volts. En el sector de MAT es necesario tener mucho cuidado al hacer el análisis, utilizando la punta de alta tensión del multímetro. Mida todas las altas tensiones de la etapa de acuerdo con lo indicado en el diagrama, ya que la ausencia de una de ellas indica el problema constatado.
En ausencia del pulso de sincronismo justo en la salida de IC401, la única alternativa para la reparación es su sustitución.



