Falta de sincronismo vertical
Este artículo es de un libro de 1986, época en que sólo había televisores analógicos con cinescopios. Así, los siguientes procedimientos de datos sólo son válidos para este tipo de aparato. Son importantes si el lector pretende recuperar un viejo televisor de este tipo, para usarlo con viejas videocintas o cámaras de la época. La imagen corre constantemente en sentido vertical, es decir, la imagen "rueda" como sugiere la figura 1.

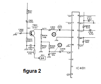
La etapa a ser analizada es la misma del defecto anterior, o sea, la sincronización vertical. Si la imagen corre, probablemente los transistores de deflexión son buenos, pues la pantalla está "abierta", pero el pulso de sincronismo es que está ausente. Debemos buscar el pulso desde el pino 2 del integrado IC401, donde se debe medir una tensión de 1,6 volts. (figura 2)

Una tensión anormal indica problemas con el integrado que debe ser reemplazado. Debemos entonces analizar el transistor T401 y los componentes a su alrededor. Medimos las tensiones, debiendo encontrarse una tensión de 1,27 volts en el colector y 12 volts en la base. El + B de este transistor después de R402A es de 12 V.
En el colector del transistor T401, el pulso de sincronismo (punto 4) tiene una amplitud que llega a los 15 Vpp, pero para percibir su presencia el mejor instrumento es el osciloscopio. Los componentes asociados como resistores y capacitores deben ser verificados, pues éstos pueden abrir, entrar en corto o sufrir alteraciones de valores que son responsables del problema de la falta de señal de sincronismo que hace la imagen correr.



